 |
|
| 专利名称: |
一种用于惰性气体扩散实验的真空聚焦炉装置 |
| 专利名称_英文: |
|
| 专利类别: |
发明专利 |
| 申请号: |
2011103905577 |
| 专利号: |
ZL201110390557.7 |
| 申请日期: |
2011-11-30 |
| 发明人: |
杨列坤 |
| 其他发明人_英文: |
|
| 国外申请日期: |
|
| 国外申请方式: |
|
| 国外申请方式_英文: |
|
| 专利授权日期: |
2014-04-09 |
| 缴费情况: |
|
| 缴费情况_英文: |
|
| 实施情况: |
|
| 实施情况_英文: |
|
| 专利权人: |
|
| 其他备注_英文: |
|
| 专利证书号: |
|
| 专利摘要: |

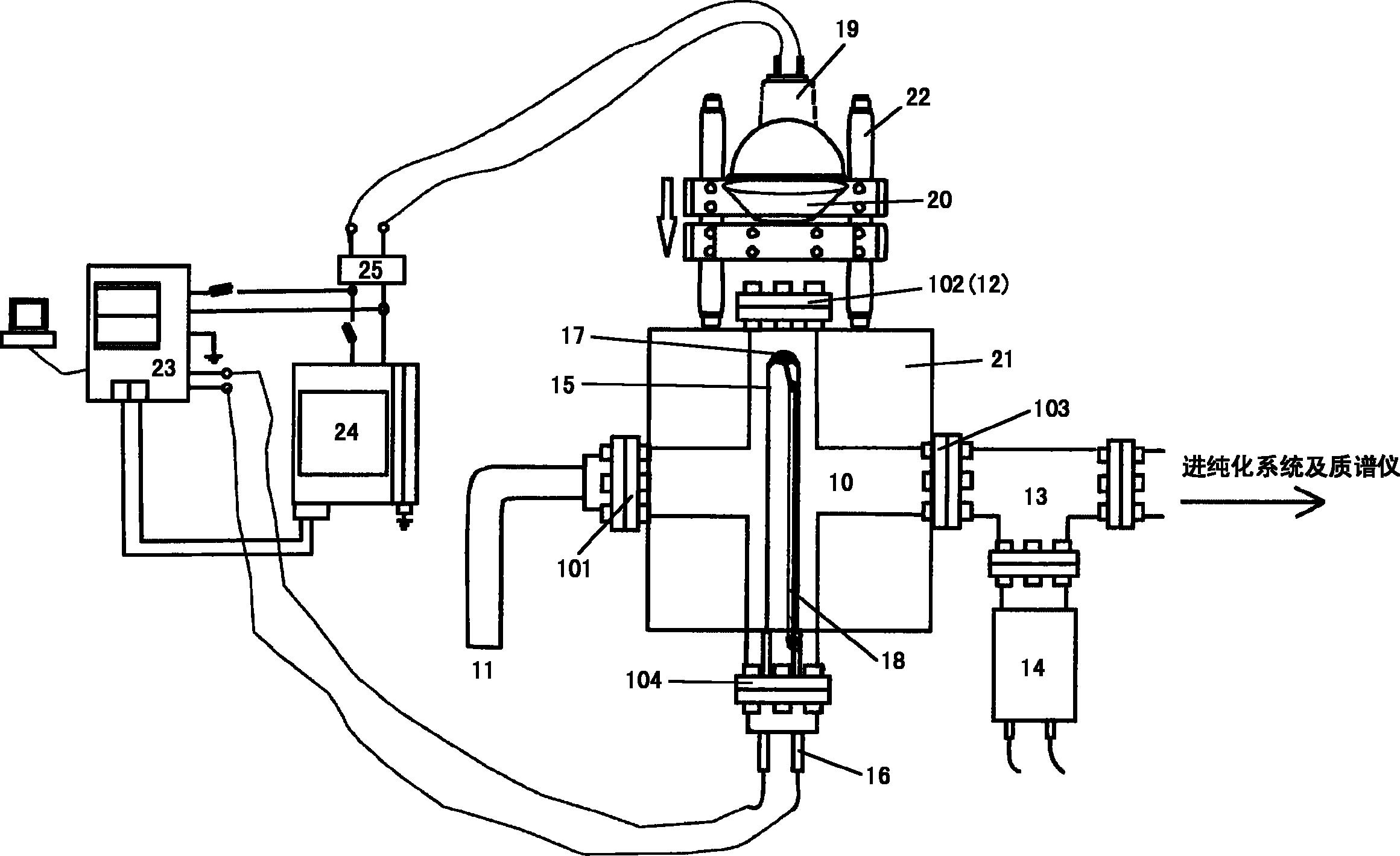
一种用于惰性气体扩散实验的真空聚焦炉装置,包括一真空样品仓,该真空样品仓为四通体,其中一通设有对应投影灯的视窗,其余三通分别连接冷阱、电极及质谱仪;其中:真空样品仓内的热电偶顶部固定有样品包,该样品包位于视窗聚集的光路上,热电偶的温度通过温度控制器控制电源控制器改变投影灯的输出功率。本发明结构简单,费用低廉,可有效进行惰性气体扩散实验,实现样品的精准加热。 |
| 专利摘要_英文: |
|
| 国外授权日期: |
|
|
 |
|